Manual Contents


Cover

Contents

Introduction

Installation

Controls

Tuning

Operations

Theory

Service Data

Alignment

Power Supply

Remote VFO

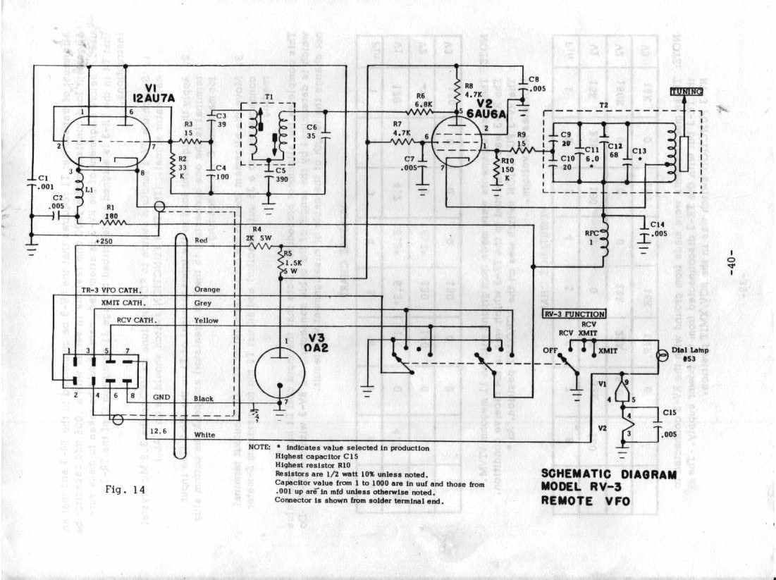
Diagram

Service Bulletin